您好!欢迎访问九游网页版官方网站。

热门关键词:

产品分类
新闻动态

九游网页版
联系人:贺经理
手机:13523555121
电话:0371-64031876
传真:0371-69580678
邮箱:13523555121@163.com
邮编:451200
地址:河南巩义市西村镇工业园区

万向铰链横向波纹补偿器(WJYH)

您的位置:九游(中国) > 产品展示 > 波纹补偿器 > 万向铰链横向波纹补偿器(WJYH)

万向铰链横向波纹补偿器(WJYH)

万向铰链横向波纹补偿器(WJYH)

所属分类:波纹补偿器

详细信息

&※相关推荐:【不锈钢波纹补偿器,非金属织物补偿器,风道补偿器】是九游网页版的主营业务,公司经营管理理念:本厂以“顾客的需要就是我们的目标”的原则,竭诚为用户提供性能优良的产品,合理的产品价格,快捷的供货周期,专业的技术支持和完善的售后服务。对未来,弘盛充满信心和希望,决心以更优良的品牌和良好的服务,与国内外用户真诚合作,立志做北方区域的热力补偿烟风道设备行业的专业品牌。


万向铰链横向波纹补偿器(WJYH)
的介绍
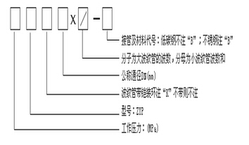
万向铰链横向波纹补偿器是由两个万向型波纹补偿器用中间是接管组合而成。它可以吸收任意方向上的横向挠曲位移、铰链轴可以存受内压引起的推力。

万向铰链横向波纹补偿器(WJYH)
的示意图
万向铰链横向波纹补偿器(WJYH)

产品快速导航

版权所有:九游网页版 地址:河南巩义市西村镇工业园区
电话:0371-64031876   手机:13523555121 传真:0371-69580678

豫ICP备17005782号-1

您是第256038位访问者